返回首页
你现在的位置: > 首页 > 行业动态 > 正文

如何申报可再生能源补助目录

发布日期:2017/4/10

1、预计将有20GW以上的项目进入第七批目录

第七批目录马上就要申报了,根据文件要求:

纳入第7批目录的项目应满足两个条件:

1)2016年3月底前并网,光伏扶贫项目并网时间可放宽至2016年12月底

2)光伏发电项目应纳入2015年及以前年度建设规模范围

根据统计,截至2015年底,全国累计并网光伏项目为43.18GW;2016年9月底全国并网太阳能发电装机容量7075万kW;而第一批到第六批的目录,仅收录了27GW的光伏项目。

因此,2015年底前并网的项目,有16.18GW(43.18-27)的项目尚未进入目录;2016年前三季度有27.57GW(70.75-43.18)的项目尚未进入目录;

考虑到2016年3月底~9月底有一部分项目并网,保守预测,能进入第七批项目目录的项目,至少有20GW!这相当于前六批目录的总和!

估计有很多新手要申报目录,所以今天就给大家介绍一下如何申报。

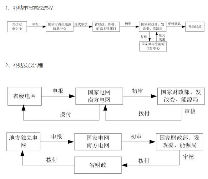
2、可再生能源补贴申请与发放完整流程

 

 

3、如何申报补助目录?

1、企业信息填报

可再生能源发电项目公司和电网企业,应通过国家能源局官方网站首页(www.nea.gov.cn)的“在线办事-可再生能源发电项目信息管理系统”(以下简称“信息管理系统”)进行注册,并按“信息管理系统”相关提示,按顺序完成“前期工作”、“核准备案”、“项目建设”和“补助目录申报”等页面的信息填报和附件上传工作;已通过“信息管理系统”注册和填报项目信息的项目公司和电网企业,需补充完善相关信息。

对于分布式光伏发电项目,非自然人分布式光伏发电项目的项目业主应通过“信息管理系统”进行注册和填报项目相关信息;自然人分布式发电光伏项目由电网企业代为申报电价补贴,无需个人通过“信息管理系统”填报。

需要说明的是,补贴目录申报,一定要取得项目并网验收意见单。

第一步:登录国家能源局网站(http://www.nea.gov.cn/)。

 

注意:务必使用IE8及以上浏览器,切记切记!

第二步:点击进入“可再生能源发电项目信息管理系统”。

 

第三步:账号注册。

 

 

记住网页下方的技术服务电话,后面会有用处。

 

 

注册信息提交以后,一定要拨打上面的技术服务电话,请求审核,审核通过后,对方会电话通知,就可以登录了。

第四步:信息填报。

可再生能源发电项目信息管理系统的界面如下图示:

需要先将项目前期信息填报,提交后,才可以继续填报项目信息,如下图:

 

第五步:目录申请。

项目并网验收后,拿到电网公司的并网意见单,才可以填报补贴目录申请,如下图:

 

2、信息中心形式校验

国家可再生能源信息管理中心(以下简称“信息中心”),通过“信息管理系统”对各省(区、市)申报项目资料的完整性进行形式上的校验,并对企业填报项目信息提供指导和服务。

3、省级主管部门初审

各省(区、市)能源主管部门对通过形式校验的电价附加资金补助申报项目信息进行在线初审,对初审通过的项目,通过“信息管理系统”导出打印可再生能源电价附加资金补助目录申报表(申报表格式参见《可再生能源电价附加补助资金管理暂行办法》(财建〔2012〕102 号)附 1)。

对完成在线初审的项目,项目业主按照省级财政、价格、能源主管部门要求,将申报工作所需的项目纸质申报材料分别报送至本省(区、市)财政、价格、能源主管部门。最终由省级财政、价格、能源主管部门联合上报财政部、发展改革委、国家能源局并提交项目纸质申报材料。

在国家电网公司、南方电网公司经营范围内的分布式项目,由其下属省(区、市)电力公司汇总,并经省级财政、价格、能源主管部门审核同意后报国家电网公司和南方电网公司。国家电网公司和南方电网公司审核汇总后报财政部、发展改革委、国家能源局。

4、补助目录申报审核要点


对于已实行年度开发计划管理的风电项目和光伏电站项目,需经能源主管部门确认进入风电核准计划、年度开发方案或光伏发电年度实施方案的具体项目名单后,由信息中心录入“信息管理系统”后企业方可进行在线信息填报。

各级主管部门和信息中心重点对审批、核准或备案项目是否符合规划和年度开发计划、程序是否合法、手续是否完备、并网时间是否符合本次目录申报条件进行审查核实。 

可再生能源发电项目业主按照《国家能源局关于实行可再生能源发电项目信息化管理的通知》(国能新能〔2015〕358 号)要求,完整填报建成后的月度运营信息,并上传电费结算单、结算发票等,便于确认并网建成时间,加快补助目录审核工作。

 

 来源: SolarTRIZ太阳能创新学苑

[←返回]

关于我们   |   关于合作   |   留言板   |   资料下载   |   广告服务  
  版权所有:南京诺溪新能源科技有限公司 苏ICP备14012130号   地址:南京金源路2号绿地之窗南广场D1栋808   
电话:025-52170985 18914486391