返回首页
你现在的位置: > 首页 > 行业动态 > 正文

国务院、人民日报双双力挺光伏扶贫!

发布日期:2020/3/24

 

       3月24日,国务院扶贫办官网发布《近期脱贫攻坚重点工作最新进展》,总结了截至3月20日国家各项脱贫攻坚工作情况,国家十大精准扶贫工程之一,光伏扶贫在列。

 

 

      

      

       国务院点赞光伏扶贫

      

       国务院扶贫办的信息通报对外传递了两个重要信号:首先,高度肯定光伏扶贫在打赢脱贫攻坚战所取得的关键作用;其次,官方宣布中西部22个省份光伏扶贫收益已到帐。

       国务院扶贫办在《近期脱贫攻坚重点工作最新进展》一文中涉光伏扶贫情况的描述可谓是字少信息量大,具体原文如下:

 

 

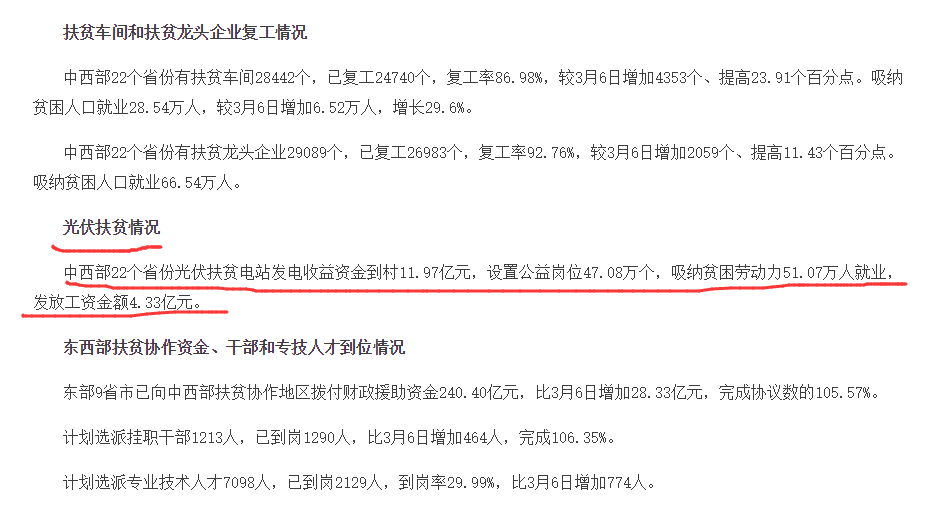
       光伏扶贫情况

       中西部22个省份光伏扶贫电站发电收益资金到村11.97亿元,设置公益岗位47.08万个,吸纳贫困劳动力51.07万人就业,发放工资金额4.33亿元。

       从数字上看,22省,收益到村11.97亿元,设置47.08万个公益岗位,吸纳贫困劳动力51.07万人就业,发放工资4.33亿元,足可见在中西部地区的脱贫攻坚工作中,光伏扶贫贡献了重要力量。

       人民日报发文力挺

       无独有偶,国务院扶贫办点赞光伏扶贫之时,党媒《人民日报》也发表了题为《“阳光存折”暖民心 能源扶贫打造致富光明路》一文,同时力挺光伏扶贫。

       国家能源局官网“能源要闻”一栏转载的这篇文章,开头援引中共中央总书记习近平在决战决胜脱贫攻坚座谈上会的讲话,突出了光伏扶贫、能源扶贫在脱贫攻坚战中的重要作用。

 


      

 

       文章称, “党的十八大以来,贫困地区基本生产生活条件明显改善,农网供电可靠率达到99%,群众用电难等长期没有解决的老大难问题普遍解决。”“光伏扶贫等较快发展,贫困地区经济活力和发展后劲明显增强。”3月6日,在决战决胜脱贫攻坚座谈上,习近平总书记充分肯定了能源扶贫取得的成效。

      

       接下来,人民日报将光伏扶贫单列一章,摆事实,讲道理,强化了光伏扶贫助力脱贫攻坚,带领人们奔小康的积极作用。

 

 

      

 

 

       光伏扶贫,是我国发展产业扶贫、资产收益扶贫的崭新尝试。2014年3月,安徽省金寨县首开先河,在全国率先试点“光伏扶贫”,首批覆盖1008户贫困户。2014年底,我国光伏扶贫工程试点正式启动,涵盖6省区30个县。

      

       自此,光伏扶贫呈星火燎原之势,在全国范围内次第开花结果。截至2019年年底,全国418万贫困户通过光伏扶贫获得稳定收益,涉及光伏规模2649万千瓦。

       国家政策加持

       作为顶层设计的一项制度创新,自2014年启动光伏扶贫试点以来,国务院扶贫办、国家能源局、财政部、国家发改委等主管部委持续加大对光伏扶贫的政策倾斜。

       据2月27日,国务院扶贫办发布的《光伏扶贫工作百问百答(试行第二版)》所载,自2015年3月起,国家能源局等主管部委共下达光伏扶贫计划共达7次,并公布了3批光伏扶贫补助目录。

      

       同时,光伏扶贫项目的价格水平优于全国普通光伏项目,全国光伏项目上网电价在2017、2018、2019逐年进行下调,光伏扶贫项目电价则未予调整。纳入国家可再生能源电价附加资金补助目录的村级光伏扶贫电站(含联村电站),对应的I~III类资源区上网电价保持不变,仍分别按照每千瓦时0.65元、0.75元、0.85元执行。
3月23日,国务院扶贫办官网转发《关于公布可再生能源电价附加资金补助目录(光伏扶贫项目)的通知》(财建〔2019〕48号),再次公布了第二批光伏扶贫补助目录名单。

 

       相关文件明确规定,按照国务院要求,为确保光伏扶贫收益及时惠及广大贫困人口,对列入可再生能源电价附加资金补助目录内的光伏扶贫项目,财政部将优先拨付用于扶贫部分的补贴资金。其中,国家电网公司、南方电网公司经营范围内的光伏扶贫项目,由国家电网公司、南方电网公司分别负责补贴资金的申请和拨付;地方独立电网企业经营范围内的光伏扶贫项目,由省级财政、价格、能源、扶贫主管部门负责补贴资金的申请和拨付。

       国务院扶贫办、《人民日报》双双点赞光伏扶贫,既是对光伏扶贫做出突出贡献的肯定,也是对光伏发电产业一种高度认可。随着国内新冠疫情大幅缓解,国内的光伏建设也将日益红火。

 

来源:能源100

[←返回]

关于我们   |   关于合作   |   留言板   |   资料下载   |   广告服务  
  版权所有:南京诺溪新能源科技有限公司 苏ICP备14012130号   地址:南京金源路2号绿地之窗南广场D1栋808   
电话:025-52170985 18914486391